门禁维修技术
您只需一个电话我们将提供最合适的产品,让您花最少的钱,达到最好的效果
- 全国统一服务热线
- 13512718711
最新资讯
 
        全国统一服务热线:
13512718711售前13512718711售后
客服QQ:1422773282
手机:13538805895(李生)
手机:13512718711(符工)
E-mail:gzpengdakeji@foxmail.com(李)
服务范围:天河区、越秀区、海珠区、白云区、荔湾区、黄埔区、番禺区、南沙区、花都区
中控X6门禁一体机使用说明书
 文章出处:中控科技 人气:发表时间:2020-03-14 00:25 
        
中控X6门禁一体机使用说明书 
	
	
	
	
	 
| 指纹门禁系统安装示意图 | |
|  | 门禁系统功能简介 | 
| ①用户在设备上验证通过后,设备会输出锁控信号,将锁开启。 | |
| 
					②门磁将会自动检测开关状态,当门被意外 
					打开或门未关好时,将触发报警信号(开关 
					量信号)。 | |
| ③可外接出门开关,方便在室内将门打开。 | |
| ④可外接门铃。 | |
| ⑤当设备被非法拆卸,设备将输出报警信号。 连接门锁 | |
| 连接门锁 | ||
| 警告:请勿带电接线! | ||
| 备注: | ||
| 1 . | 
						本设备可支持常开型和常闭型锁,只要分别连接在不同的端子上即 
						可。对通电时打开,断电时关闭的锁,应该使用NO端子,对通电 
						时关闭、断电时打开的锁,应该使用NC端子。 | |
| 2 . | 
						为了防止电锁在开关瞬间产生自感电动势对门禁系统的影响,在门 
						禁系统现场应用接线时,需要在电锁上并联一个型号FR107的二 
						极管(有随机配备FR107二极管,请勿将其正负极接反)把电锁 
						开关瞬间产生的自感电动势释放 | |
| 1)  设备与锁共用电源 
						设备与锁可共用电源情况:  
						ULOCK=12V,I-ILOCK>1A…①    
						且锁与设备之间的距离较近时。 | 2)  设备与锁不共用电源 
						设备与锁不共用电源情况:  
						(1) ULOCK =12V 且  I-ILOCK≤1A;  
						(2) ULOCK≠12V;  
						(3) 锁与设备之间的距离较远时。 | |
|  |  | |
| 
						①:定义为设备电源输出的电流,ULOCK定义为锁的工作电压,ILOCK定义为锁 
						的工作电流。 | ||
| 3) 一台门禁机控制两把锁 | 4) 两台门禁机控制一把锁 | |
|  |  | |
| 连接其他装置 | 
|  | 
| 备注: 本机只能接报警输出小于或等于DC12V的报警器。 | 
| 连接电源 | 
|  | 
| 
						本设备的工作电源为 DC12V,工作电流为 500mA,待机电流为 50mA, 
						将电源的正负极连接在+12V 和 GND 之间即可工作(请勿将正负极接反)。 | 
门禁一体机操作说明
使用设定:

备注:输入密码/工号后,务必按【#】确认; 【*】退出至初始状态。
一、用户管理
	1.1 管理员操作 
	为保证设备内数据的安全,必须通过管理员验证后才能进入设备操作。 
♦ 登记管理员指纹

		备注:管理员初始密码为 1234。登记管理员指纹(只可以登记 1 枚)成功后,初始密码失效。
		
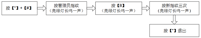
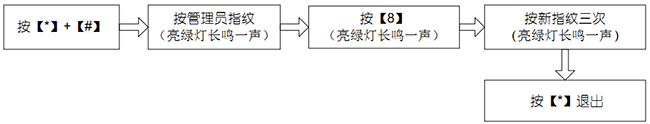
♦ 修改管理员指纹
		
♦ 管理员指纹丢失
备注:请联系售后服务,售后服务电话:020-29181258。
		
1.2 新增/编辑用户
每个用户最多可以登记 10 枚指纹和 1 张卡。
		
		
♦ 修改管理员指纹

♦ 管理员指纹丢失
备注:请联系售后服务,售后服务电话:020-29181258。
1.2 新增/编辑用户
每个用户最多可以登记 10 枚指纹和 1 张卡。

			备注: 
		
			① 新增用户必须输入工号,若输入工号已存在,则设备默认为编辑此用户。  
		
			② 用户登记一枚指纹后,设备亮绿灯长鸣一声,可以继续登记该用户的其他指纹,最多可以登记 10 枚指纹。 
		
			③ 当登记指纹/卡时,如果出现错误或重复,则设备亮红灯短鸣四声,接着设备亮绿灯,不退出直接进行重新登记,操作次数不限。
			
			
	
				1.3 登记 8组开门密码 
			
				设备最多支持 8 组开门密码,每组密码对应一个组号(范围:1~8),8组开门密码全部为空。
				
				
		
					备注: 
				
					① 当某组密码改为 0000 时,即可关闭该组密码功能。 
				
					② 修改一组密码成功后,输入下一组需更改组号直接进入下一组密码修改。
			
	1.4 用户验证 
	指纹/卡验证/密码验证 接通电源后,设备处于验证状态(绿灯闪烁) ,用户可进行验证操作。
	
	

		备注:在密码验证时,只要和 8 组开门密码其中一组相同即可开门。设备初始的 8 组开门密码为空。
		
		
			1.5 删除用户 
			 
		
			♦ 删除单个用户
	
	备注:一个用户删除成功后,在按【*】退出删除操作之前,可以继续输入下一个用户的工号/指纹/刷卡,进行删除用户操作。
	
♦删除全部用户
	
	
		
二、门禁管理(建议使用默认设置,可以根据实际需要设置)
	
		
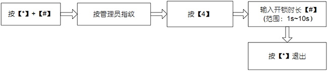
2.1 设置开锁时长 (默认 6 秒)
		
备注:当输入开锁时长大于 10 时,亮红灯短鸣四声。
		
2.2 设置验证模式(默认 FP/PW/RF)
		
备注:验证模式详细说明如下:
		
		
			
				
	
♦删除全部用户

二、门禁管理(建议使用默认设置,可以根据实际需要设置)
2.1 设置开锁时长 (默认 6 秒)

备注:当输入开锁时长大于 10 时,亮红灯短鸣四声。
2.2 设置验证模式(默认 FP/PW/RF)

备注:验证模式详细说明如下:
| 验证类型 | 值 | 描述 | 
| PW | 1 | 仅密码验证 | 
| RF | 2 | 仅卡验证 | 
| FP | 3 | 仅指纹验证 | 
| FP/PW/RF | 4 | 指纹或者密码或者卡验证 | 
| RF&PW | 5 | 卡加密码验证(先刷卡后输入密码) | 
| FP&PW | 6 | 指纹加密码验证(先按指纹后输入密码) | 
	2.3 设置门磁模式(默认无门磁) 
	 
		门磁模式包括:常开、常闭、无门磁;“常开”指门磁处于打开状态,如果门处于关闭状态,则发生报警; “常闭”指门磁处于合上状态,如果门处于开状态,则发生报警; “无门磁”指设备不检测门磁状态。

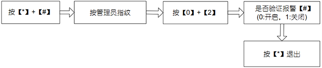
		2.4 设置报警 
		 
	
		♦备注:触发报警后,当门磁状态正常时,用户验证通过即可终止报警;当门磁处于非正常状态时,必须管理员验证通过才可以终止报警。 
		 
	
		♦ 报警总开关设置(默认开启) 此开关为设备报警功能总开关。开启时,错按报警、拆机报警、门磁报警才能正常报警。关闭后,将不触发报警。

♦ 管理员验证报警设置(默认开启)
	开启此功能后,管理员连续验证失败 3 次能触发报警,20 秒内不能进行管理员验证操作。
	
	
	

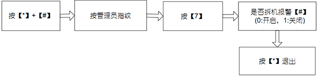
		♦ 拆机报警设置 (默认开启) 
	
		开启此功能后,拆机能触发报警。
		
♦ 门磁延时报警设置 (默认 10秒)
		

♦ 门磁延时报警设置 (默认 10秒)
			门磁延时是门被打开后延迟检查门磁的时间。 门被打开后,达到门磁延时设定的时间时,开始检测门磁,如果门磁的状态与门磁模式设置的模式不一致,则发生报警。
			
			
	
				备注: 
			
				① 当输入门磁延时>254 时,亮红灯短鸣四声。 
			
				② 触发报警后,首先是设备的蜂鸣器报警,30 秒后,切换为报警器报警。
				
				
				
					
				
					
					 
			
		| 类型 | 默认值 | 
| 开锁时长 | 6秒 | 
| 验证类型 | 指纹或者密码或者卡验证 | 
| 门磁模式 | 无门磁 | 
| 报警总开关 | 开启 | 
| 管理员验证报 | 开启 | 
| 拆机报警 | 开启 | 
| 门磁延时 | 10秒 | 
| 指纹采集器 | 红外指纹头 | 
| 按键种类 | 机械按键 | 
| 用户容量 | 500人 | 
| 指纹容量 | 500枚 | 
| 卡容量 | 500张 | 
| 门禁功能 | 开锁、报警、锁驱动时长 | 
| 报警功能 | 
					防拆报警、非法开门报警、门未锁好报警  | 
| 门铃 | 可外接有线门铃 | 
	中控f7-plus指纹门禁系统安装接线图    下一篇文章
	中控F7 Plus指纹机使用说明书         下一篇文章
         上一篇:没有了下一篇:中控F7 Plus指纹机使用说明书
      最新资讯
- 2023-06-04 动态人脸识别是目前市场最受欢迎的门禁系统
- 2022-05-11 人脸识别门禁系统在智慧小区中的应用
- 2021-10-13 门禁系统
- 2021-09-18 新款中控F7+云门禁智能远程管理
- 2021-05-11 2021广州动态智能人脸识别摄像头门禁监控门禁安
- 2021-03-18 二维码门禁安全吗?
- 2020-11-13 建筑工地实名制人脸识别门禁道闸
- 2020-09-05 如何防止门禁系统"失禁"?
- 2020-09-05 刷人脸识别门禁系统的作用
- 2020-09-05 门禁系统管理方法

