门禁维修技术
您只需一个电话我们将提供最合适的产品,让您花最少的钱,达到最好的效果
- 全国统一服务热线
- 13512718711
最新资讯
 
        全国统一服务热线:
13512718711售前13512718711售后
客服QQ:1422773282
手机:13538805895(李生)
手机:13512718711(符工)
E-mail:gzpengdakeji@foxmail.com(李)
服务范围:天河区、越秀区、海珠区、白云区、荔湾区、黄埔区、番禺区、南沙区、花都区
自动门如何安装门禁系统,接线图
 文章出处:篷达科技 人气:发表时间:2022-08-10 23:55 
        
	  自动感应玻璃门一般用于人们经常需要进出的场合(如办公大楼、学校、银行、政府机关、商场、公司等),通过门上方的红外或微波传感器(探头),感觉有人需要进出,驱动电机,自动翻译打开玻璃门,离开后自动关门。
	  目前市场上很多客户都想在自动感应玻璃门安装门禁系统,用户刷卡后自动感应玻璃门才能打开。他们出来后,可以选择刷卡确认后再开门,也可以直接开门。自动感应玻璃门的便利性和豪华性融入了安全元素。

	  自动感应门接门禁有几种解决方案:
	
方案一、自动门控制器通过加装拓展器后再对接门禁机(这种控制方式优点:可以使用自动门遥控来调感应模式,可以通过遥控器自由切换,通过遥控可心将感应自动门设定为进出全自动工作模式,无需按门禁;也可以自动门设定为单向模式,也就是进门是门禁验证进门,出门为按出门按钮或感应出去;也可以将自动门设定为常开或者常闭。)
	
方案二、门禁开门信号直接接到感应器的开门信号线上(这种接线方式有一个缺点就是需要取消进门感应器,同时自动门的工作模式是固定的)
方案一、自动门控制器通过加装拓展器后再对接门禁机(这种控制方式优点:可以使用自动门遥控来调感应模式,可以通过遥控器自由切换,通过遥控可心将感应自动门设定为进出全自动工作模式,无需按门禁;也可以自动门设定为单向模式,也就是进门是门禁验证进门,出门为按出门按钮或感应出去;也可以将自动门设定为常开或者常闭。)
方案二、门禁开门信号直接接到感应器的开门信号线上(这种接线方式有一个缺点就是需要取消进门感应器,同时自动门的工作模式是固定的)
方案三、门禁开门信号接到自动门的控制器上(这种接线方式为常规方法,但是这种接线方式有些自动门控制器在全锁的状态下门禁依然可以打开,自动门的工作模式比方案少一个单向模式)
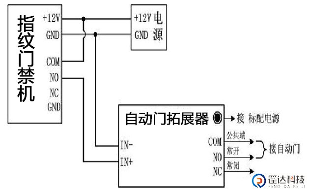
1,首先来看方案一的接线方法:我们采用中控F7指纹考勤一体门禁机+自动门拓展器为例
	  提示:自动感应玻璃门的控制方式为红外探头(或微波传感器)探测分别接收自动感应玻璃门的开门信号。
	  自动感应玻璃门红外探头一般有4条线连接自动感应玻璃门控制面板端子,其中2条为电源线,不分需要。另外两条是控制线。在自动感应玻璃门控制面板的接线处,它们被拆下,不再与其他设备连接。最初,这两条线路的终端分别与COM相连,wg2001控制器继电器没有输出。从理论上讲,用这种方式连接它们是可能的。但实际上,控制器上的继电器保护电锁。这种保护可能会对自动感应玻璃门产生副作用。当门半开时,可能会立即关闭,或者当门半关时,又会再次打开。因为有些自动感应玻璃门,这两条控制线是带电电压,而不是开关信号。出于这两个原因,必须在自动感应玻璃门上添加自动门拓展器(如图1所示)。自动门拓展器可以解决这两个问题。

	  上图为自动门拓展器
	  门禁和自动门拓展器如何连接自动门?请参见下图

	  上图为自动门与拓展器、门禁要接线图
	  将自动门与门禁的对接线完成后,请设置授权卡权限和开门延时时间,通过指纹/密码/刷卡进出实现自动开门。
	  假如需要进门时需要指纹/密码/刷卡,出门时用红外探头打开自动感应玻璃门。
	
2,方案二接线示意图:门禁开门信号直接接到感应器的开门信号线上(这种接线方式有一个缺点就是需要取消进门感应器,同时自动门的工作模式是固定的)
2,方案二接线示意图:门禁开门信号直接接到感应器的开门信号线上(这种接线方式有一个缺点就是需要取消进门感应器,同时自动门的工作模式是固定的)

3,方案二接线示意图:门禁开门信号接到自动门的控制器上(这种接线方式为常规方法,但是这种接线方式有些自动门控制器在全锁的状态下门禁依然可以打开,自动门的工作模式比方案少一个单向模式)

注:上面以国产通用型自动门控制器为例,不同牌子的控制接口排列不同,可根据此方法来对应相关说明书来对接。
自动门,电动玻璃门,感应门故障维修步骤 下一篇文章
最新资讯
- 2023-06-04 动态人脸识别是目前市场最受欢迎的门禁系统
- 2022-05-11 人脸识别门禁系统在智慧小区中的应用
- 2021-10-13 门禁系统
- 2021-09-18 新款中控F7+云门禁智能远程管理
- 2021-05-11 2021广州动态智能人脸识别摄像头门禁监控门禁安
- 2021-03-18 二维码门禁安全吗?
- 2020-11-13 建筑工地实名制人脸识别门禁道闸
- 2020-09-05 如何防止门禁系统"失禁"?
- 2020-09-05 刷人脸识别门禁系统的作用
- 2020-09-05 门禁系统管理方法

